应用说明

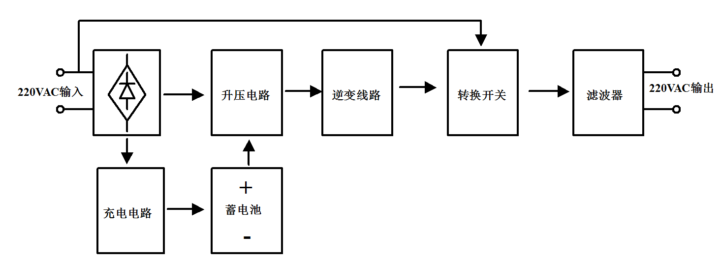
UPS是一种含有储能装置,以逆变器为主要元件,稳压稳频输出的电源保护设备。主要由整流器、蓄电池、逆变器和静态开关等几部分组成。分为后备式、在线式、在线互动式等三种模式。

线路图

推荐产品

MOSFET

    升压电路:40V~200V

    充电电路:200V~900V

   全桥逆变:200V~900V


IGBT

  充电电路:650V/1200V

  全桥逆变:650V/1200V